【學以精工】北理工優秀專利成果:節能增效的主被動負載雙電液伺服閥控系統
發布日期:2013-11-13 供稿:專利中心 成重任
編輯:黨委宣傳部 閱讀次數:編制按:為了進一步加強學校學術文化、創新文化和人才文化建設,黨委宣傳部經過認真籌劃,圍繞我校重點科研學術進展,開辟《學以精工》科研學術新聞報道專欄,旨在針對我校科研學術工作中取得的新成績、新進展進行重點報道,用通俗易懂的新聞報道,向校內外展示北京理工大學的深厚科研實力和濃厚的學術氛圍。本欄目得到了圖書館戰略情報研究部和學校專利中心(北京理工緯鉑知識產權代理有限公司)的支持。歡迎全校單位和師生踴躍提供線索或投稿(aiken@bit.edu.cn),宣傳部將第一時間安排重點報道。
液壓缸是將液壓能轉變為機械能的、做直線往復運動(或擺動運動)的液壓執行元件。它結構簡單、工作可靠。用它來實現往復的直線運動時,可免去減速裝置,并且沒有傳動間隙,運動平穩,因此在各種機械的液壓系統中得到廣泛應用。
目前在液壓缸控制領域,一種重要的控制系統是電液伺服系統。這種控制系統因其功率體積比大,在大功率應用場合具有不可替代的作用,尤其是其中的電液伺服閥控缸,更是在武器系統、冶金、工程機械中被廣泛的應用。在傳統電液伺服閥控系統中,大多是采用一個閥門對液壓缸或液壓馬達進行控制,這樣單個的控制方式并不能很好地處理液壓缸往返運動所受力不同的問題。在液壓缸受到正向的作用力時,它仍需向系統提供高壓能源才能維持其持續運動,造成了極大地能源的浪費。此外,單個電液伺服閥的最大流量往往不能滿足要求而且只要這一個電液伺服閥出現故障后,整個液壓系統將無法正常工作,容錯率低。
針對傳統電液閥控系統的問題,自動化學院王軍政教授帶領課題組教師,進行了大量的相關研究,客服了相應的技術障礙,提出了一種雙閥門協同控制、液壓泵和閥門協同控制流量的節能閥控方案及控制策略,取得了一定的研究成果,并申請了大量的發明專利,其中比較典型的就是“一種節能式主被動負載的雙電液伺服閥控系統”。
該發明提供了一種節能式的控制系統及控制方法。通過兩個電液閥門對油路進行切換控制,不但能實現對液壓缸或液壓馬達兩個腔體的獨立控制,達到節能目的(雙閥獨立控制模式),而且當兩個伺服閥并聯工作時流量也會增大一倍(并聯工作模式),容錯率也會更高。電液伺服閥的供油方式的特殊設計,既可以節省高壓能源,又可確保其在任何情況下都能向液壓缸或液壓馬達提供低壓油。
將科研成果通過申請專利的形式進行保護已經成為我校老師的一種普遍的做法。此項專利技術是我校近年來眾多優秀科研專利成果之一。在今后的專題新聞中,專利中心和宣傳部將會陸續選取各領域優秀專利成果進行重點報道
附件:
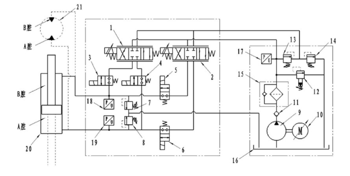
結合該伺服閥控系統的油路圖對獨立控制模式進行簡要的介紹

1 第一電液伺服閥,2 第二電液伺服閥,3 第一兩位兩通電磁閥,4 第二兩位兩通電磁閥,5 第三兩位兩通電磁閥,6 第四兩位兩通電磁閥,7 第一壓力閥,8 第二壓力閥,9 液壓泵,10 伺服電機,11 單向閥,12 比例溢流閥,13 減壓閥,14 第三壓力閥,15 過濾器,16 油箱,17 第一壓力傳感器,18 第二壓力傳感器,19 第三壓力傳感器,20 液壓缸,21 液壓馬達
當控制第一兩位兩通電磁閥和第四兩位兩通電磁閥接通且第二兩位兩通電磁閥和第三兩位兩通電磁閥關閉,此時系統處于雙閥獨立控制模式。當液壓缸伸出或液壓馬達順時針旋轉過程中受到主動負載時,控制第一電液伺服閥和第二電液伺服閥斜通; 當液壓缸伸出或液壓馬達順時針旋轉過程中受到被動負載時,控制第一電液伺服閥斜通、第二電液伺服閥直通,并且第二電液伺服閥直通時其閥芯開口全部打開至最大。
基本工作原理為:通過設置在執行機構的傳感器采集執行機構的當前運動速度及運動加速度估計下一個時刻的運動速度;下一時刻的運動速度= 當前運動速度+ 當前運動加速度×傳感器采樣時間間隔;根據計算得到的下一時刻的運動速度計算執行機構所需要的流量,控制交流伺服電機的轉速使得液壓泵輸出滿足需求的液壓油流量。
(審核:仇蕾安 趙江波)
分享到:
